Global
Ñ¡ÔñÓïÑÔ
1¡¢µç±í£¬Ò²½Ð¡°µçÄÜ±í¡±»ò¡°µç¶È±í¡±£¬ÊÇ×îÖÕºËËã¹â·üÊÕÒæµÄÒÇ±í£¬Óɵ±µØ¹©µç¾ÖÌṩºÍ°²×°¡£
2¡¢ÔÚ²»Í¬ÉÏÍøÄ£Ê½Ï»ò²»Í¬²¢ÍøÐÎʽϵç±íµÄ½ÓÈ뷽ʽ¶¼²»Ò»Ñù£¬¸÷µØÇø¹©µç¾ÖÌṩµÄµç±íºÍ°²×°·½Ê½Ò²ÂÔÓÐÒìÐÔ¡£
µç±íºâÁ¿·¢µçÁ¿ºÍ·¢µç²¹Ìù£¬ËùÒÔС¹ÌÈÏΪÓбØÒªºÍ´ó¼Ò·ÖÏíһϾßÌåµÄʹÓÃÇé¿ö
|
Ò»¡¢µç±í½éÉÜ |
1¡¢µç±íµÄ·ÖÀà
1.1¡¢°´ÕÕ¹¤×÷ÔÀí¿É·ÖΪ»úеʽ¡¢µç×Óʽ£»
1.2¡¢°´ÕÕ½ÓÈëÏàÊý¿É·ÖΪµ¥Ïà±í¡¢ÈýÏàÈýÏß±í¡¢ÈýÏßËÄÏß±í£»
1.3¡¢°´ÕÕ¼ÆÁ¿·½Ïò¿É·ÖΪµ¥Ïò¼ÆÁ¿±í¡¢Ë«Ïò¼ÆÁ¿±í£»
ͼ1£º³£¼ûµçÄܱí
2¡¢µç±íµÄÐͺÅ
µç¶È±íÐͺÅÓÃ×ÖĸºÍÊý×ÖµÄÅÅÁбíʾ¡°Àà±ð´úºÅ+×é±ð´úºÅ+Éè¼ÆÐòºÅ+ÅÉÉúºÅ¡± ¡£ÀýÈçDTS1032ÐͱíʾÈýÏßËÄÏßµç×Óʽµç±í¡£
ͼ2£ºµç±íµÄÐͺź¬Òå
|
¶þ¡¢Á½ÖÖ²»Í¬ÉÏÍøÄ£Ê½½éÉÜ
|
1¡¢¡°È«¶îÉÏÍø¡±Ä£Ê½
È«¶îÉÏÍø¼´¹â·ü·¢µÄµçÈ«²¿Âô¸øµçÍø£¬×Ô¼ºÒ»¶Èµç¶¼²»Óá£È«¶îÉÏÍøÐèÒªÒ»¸öµ¥Ïò¼ÆÁ¿µÄµç±í£¬ÈçÏÂͼËùʾ¡£

ͼ3 È«¶îÉÏÍøÄ£Ê½
2¡¢¡°×Ô·¢×ÔÓã¬ÓàµçÉÏÍø¡±Ä£Ê½
×Ô·¢×ÔÓã¬ÓàµçÉÏÍø¼´¹â·ü·¢µÄµçÏȸø×Ô¼ºÊ¹Ó㬶àÓàµÄµçÂô¸øµçÍø¡£¸ÃģʽÏÂÐèÒªÒ»¸öµ¥Ïò¼ÆÁ¿µÄµç±í£¬»¹ÐèÒª°Ñ½ø»§µç±í»»³ÉË«Ïò¼ÆÁ¿µÄµç±í£¬ÈçÏÂͼËùʾ¡£
ͼ4 ×Ô·¢×ÔÓã¬ÓàµçÉÏÍøÄ£Ê½
|
Èý¡¢µÍѹ¼ÆÁ¿·½Ê½
1¡¢È«¶îÉÏÍøÄ£Ê½ |
È«¶îÉÏÍø¼´¹â·üËù·¢µÄµçÈ«²¿Âô¸øµçÍø£»½öÐèÒªÐÂÔöÒ»¸öµ¥Ïò±í¼´¿É¡£
È«¶îÉÏÍøÊÕÒæ°´ÕÕ²»Í¬µØÇø±ê¸ËÉÏÍøµç¼Û£¨Ò»Àà0.65£¬¶þÀà0.75£¬ÈýÀà0.85£©³ËÒÔµç±í¶ÁÊý·¢·Å¡£
ͼ5:È«¶îÉÏÍøµç±í½ÓÈ뷽ʽ£¨220V£©
ͼ6£ºÈ«¶îÉÏÍøµç±í½ÓÈ뷽ʽ£¨380V£©
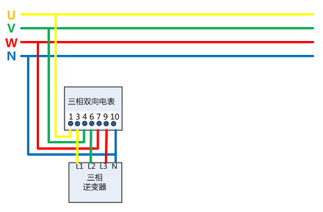
2¡¢×Ô·¢×ÔÓã¬ÓàµçÉÏÍøÄ£Ê½
×Ô·¢×ÔÓã¬ÓàµçÉÏÍø ģʽÊÇÄæ±äÆ÷·¢µÄµçÏȹ©×Ô¼ºÊ¹Ó㬶àÓàµÄµçÔÙÂô¸øµçÍø£»ÐèÒª°´ÕÕÒ»¸öµ¥Ïà±í£¨¶Èµç±í£©£¬»¹ÐèÒª°Ñ½ø»§±í¸Ä³ÉË«Ïòµç±í¡£ÓàµçÉÏÍøµÄÊÕÒæÒ»°ã°´ÕÕ£º¶Èµç²¹Ìù£¨0.42Ôª£©*µ¥Ïòµç±í¶ÁÊý+µ±µØÍÑÁòúµç¼Û*Ë«Ïòµç±í·´Ïò¶ÁÊý+¡¾¶ÁÊýµ¥Ïòµç±í-¶ÁÊýË«Ïòµç±í·´Ïò¡¿*µ±µØ¾ÓÃñÓõ硣
ͼ7£ºÓàµçÉÏÍøµç±í½ÓÈ뷽ʽ£¨¹â·ü220V,¸ºÔØ220V£©

ͼ8£ºÓàµçÉÏÍøµç±í½ÓÈ뷽ʽ£¨¹â·ü380V,¸ºÔØ220V£©
|
ËÄ¡¢¸ßѹ¼ÆÁ¿·½Ê½
|
1¡¢Ê²Ã´½Ð¸ß¹©¸ß¼Æ¡¢¸ß¹©µÍ¼Æ£¿
¸ß¹©¸ß¼ÆÊÇÖ¸¸ßѹ¹©µçͬʱÔÚ¸ßѹװÖÃPT£¨µçѹ»¥¸ÐÆ÷£©,CT£¨µçÁ÷»¥¸ÐÆ÷£©½øÐмÆÁ¿£¬¼ÆÁ¿µÄµçÁ÷¡¢µçѹ²ÉÑùÔÚ¸ßѹ²à£¬Ò»°ãÐèÒª¸ßѹ¿ª¹Ø¹ñ¡£
¸ß¹©µÍ¼ÆÊÇÖ¸¸ßѹ¹©µç£¬ÔÚµÍѹ²à×°ÖÃCT½øÐмÆÁ¿¡£ t:normal'>+¡¾¶ÁÊýµ¥Ïòµç±í-¶ÁÊýË«Ïòµç±í·´Ïò¡¿*µ±µØ¾ÓÃñÓõ硣
ͼ9 ¸ßѹ¼ÆÁ¿·½Ê½
2¡¢×¢ÒâÊÂÏî
1.¸ß¹©¸ß¼ÆÒ»°ãʹÓÃÈýÏàÈýÏßµç±í¼ÆÁ¿£¬¸ß¹©µÍ¼ÆÊ¹ÓÃÈýÏàËÄÏßµç±í¼ÆÁ¿ ¡£
2.¸ßѹ¼ÆÁ¿µçÁ÷»¥¸ÐÆ÷µÄÒ»´Î¶î¶¨µçÁ÷£¬Ó¦°´×ÜÅä±äÈÝÁ¿¡¢¹â·ü·¢µç½ÓÈëÈÝÁ¿È·¶¨¡£¼ÆÁ¿µçÁ÷»¥¸ÐÆ÷ÅäÖòο¼ÈçÏÂ±í ¡£
ͼ10£º¼ÆÁ¿µçÁ÷»¥¸ÐÆ÷ÅäÖòο¼±í
3.¸ß¹©¸ß¼ÆµÄ¼ÆÁ¿ÏµÍ³Ò»°ãÒª°²×°¸ßѹ¼ÆÁ¿¹ñ£¬ÆäϵͳµÍѹ¹ñ»¹Ðè×°¼ÆÁ¿¹ñ¡£ÒòΪ¸ß¹©¸ß¼Æ²»ÄÜÂú×ãµç¼Û·ÖÀàµÄÒªÇ󡣯©ÈçÓм¸ÖÖ²»Í¬µç¼ÛµÄÓõ磨±ÈÈ繤³§ÀïµÄ¹¤ÒµÓõçºÍËÞÉáÕÕÃ÷Óõ磩£¬ÐèÒªÔÚµÍѹ²à×öÁ˸ö·Ö¼ÆÁ¿£¬½«²»Í¬Àà±ðµÄ¸ººÉ·Ö±ð×°±í¡£
ͼ11£º·Ö±ð×°±í¼ÆÁ¿
4.CT±¶ÂÊÓëʵ¼Ê¸ººÉÆ¥ÅäÎÊÌ⣬ÔÚÖçÒ¹¸ººÉ²¨¶¯½Ï´ó£¬Óõ縺ºÉ²»¾ùºâ»òÕß¼¾½ÚÐÔ¸ººÉ£»ÈôCT±¶ÂÊÑ¡Ôñ¹ý´ó£¬µ¼Ö¸ººÉ½ÏÉÙʱ£¬¼ÆÁ¿±íÍ£×ß»òÊ§Õæ£» CT±¶ÂʹýС£¬Ò×µ¼ÖÂÉÕ»ÙCT¡£

ͼ12 ¸ßѹ¼ÆÁ¿Éè¼Æ·½°¸£¨1MWÏîÄ¿£©
|
Îå¡¢Îó²î·ÖÎö
|
µç±íµÄ·¢µçÁ¿ÎªÊ²Ã´Ò»°ã±ÈÄæ±äÆ÷»òÕß¼à¿ØÉÏÏÔʾµÄÒªÉÙ£¿
1.ÄÄÅÂÊÇ¿¿½üµÄµçÕ¾£¬Ò²»áÒòΪÎݶ¥µÄÇã½Ç²»Í¬¡¢¿ÉÄÜ´æÔÚµÄÒõÓ°ÕÚµ²£¨ÖÜΧ¸ß´óÊ÷ľ¡¢½¨Öþ£»Æ®ÂäÏÂÀ´µÄÊ÷Ò¶¡¢Äñ·à»ò»Ò³¾µÈ£©¡¢Äæ±äÆ÷¹æ¸ñÒ»Ñùµ«ÊÇ×é¼þ¹æ¸ñÊýÁ¿²»Ò»Ñù¡¢¹¤ÈËÊ©¹¤¹¤ÒÕ£¨ÏßÀ³¤¶È¹æ¸ñ¡¢¶Ë×Óѹ½Ó£©¡¢²¢ÍøµãµçѹºÍ¾àÀë¡¢µç±í±¾Éí´æÔÚµÄÎó²îµÈÇé¿ö´æÔÚ£¬µ¼ÖÂ×îºó·¢µçÁ¿ÓÐÆ«²î¡£ËùÓÐÒ»¶¨ÒªÏÈÈ·ÈÏÎó²îÊDz»ÊÇÔÚÒ»¸öºÏÀíµÄÇø¼äÀï¡£
2.¶ÔÓÚ´æÔڽϴóÎó²îµÄ·¢µçÁ¿£¨Ð¡¹Ì»¹»á·¢±í¹ØÓÚ·¢µçÁ¿Æ«µÍµÄÎÄÕ£¬×ÊÁÏÊÕ¼¯ÖС£¡£¡££©£¬Ò»¶¨ÒªÕÒ³öÎÊÌ⣬ÒòΪÕâЩÎÊÌâÕýÔÚÓ°Ïì×ÅÄúµÄ¹â·üµçÕ¾µÄ°²È«ºÍÊÕÒæ£¡
×ܽá
±¾ÎÄ´Óµç±íÀàÐÍ¡¢¹â·üÉÏÍøÄ£Ê½¡¢µÍѹ¼ÆÁ¿½Ó·¨¡¢¸ßѹ¼ÆÁ¿¡¢Îó²î·ÖÎöÕâÎå¸ö·½Ãæ²ûÊöµç±íµÄÖØÒªÐÔ£¬Ö¼ÔÚÈôó¼Ò¸üÈ«ÃæµØÁ˽â¹â·üϵͳ¡£ÏÞÓÚ×÷ÕßˮƽÓÐÏÞ£¬ÎÄÕÂÄÑÃâÓÐÊè©£¬»¶ÓÔÚÁôÑÔÇøÖ¸Õý¡¢ÁôÑÔ¡£
¼ÓÈëÎÒÃÇ