EVOÊÓѶ¡¤(Öйú)ÕæÈËÆ½Ì¨



  • ¿É³ÖÐø·¢Õ¹
    kechixufazhanzhili.svg

    ¿É³ÖÐø·¢Õ¹ÖÎÀí

    rongyuyujiangxiang.svg

    ÈÙÓþÓë½±Ïî

    gudeweidexingdong.svg

    ¹ÌµÂÍþµÄÐж¯

    baogaoyuzhengce.svg

    ±¨¸æÓëÕþ²ß

    Ñ¡ÔñÓïÑÔ
    < ·µ»Ø²Ëµ¥
      • English (Global)
      • English (North America)
      • Portugu¨ºs
      • Espa?ol (Latam)
      • M¨¦xico (Mexico)
      • English (Europe)
      • Deutsch
      • Espa?ol (Europe)
      • Italiano
      • T¨¹rk?e
      • Fran?ais
      • Nederlands
      • Polski
      • ?e?tina
      • ¦¥¦Ë¦Ë¦Ç¦Í¦É¦Ê?
      • §µ§Ü§â§Ñ?§ß§ã§î§Ü§Ñ
      • Rom?n?
      • Svenska
      • ÖÐÎÄ
      • AU&NZ
      • ???
      • Ti?ng Vi?t
      • ÈÕ±¾ÕZ
      • Pakistan
      • India
      • Malaysia
      • Sri Lanka
      • Thailand
    • MEA
    ·ÖÏí
    douyin.svg douyin1.svg
    douyin.jpg
    shipinhao.svg shipinhao1.svg
    shipinhaoerweima.jpg
    weibo.svg weibo1.svg
    weixin.svg weixin1.svg
    2020-01-01

    Ñô¹â·¿Éè¼Æ½¨ÉèÈ«¹ý³Ì

    01ǰ ÑÔ

    SEMS HomeÊǹ̵ÂÍþÕë¶ÔÓÚδÀ´»§Óùâ·üÏîÄ¿ÍÆ³öµÄ¸üÖÇÄܵĽâ¾ö·½°¸£¬ÔÚ¼ÒÍ¥±ðÊû»òÑô¹â·¿Éϰ²×°¹â·ü£¬Í¨¹ý¹ÌµÂÍþESAϵÁд¢ÄÜÒ»Ìå»ú»òÆäËû´¢ÄܲúÆ·½áºÏSEMSÖÇ»ÛÄÜÔ´¹ÜÀíÆ½Ì¨£¬ÍêÃÀʵÏÖ¼ÒÍ¥µçÁ¦¿ÉÊÓ¡¢¿É¿Ø¡¢ËæÏí¡£


    // ÌØµã

    ¡¤ Ìá¸ß¿ÉÔÙÉúÄÜÔ´µÄ×Ô·¢×ÔÓÃÂÊ£¬¼õÉÙ´ÓµçÍøÂòµçÁ¿£»

    ¡¤ ÓõçÉè±¸È«ÃæÄÜÔ´Êý×Ö»¯£¬ÖÇÄÜË㷨ƥÅä±ãÒ˵ĵ磬½ÚÔ¼¼ÒÍ¥20%µÄÓõçÖ§³ö£»

    ¡¤ SEMS HomeÖ®¼ä¿ÉÒÔ½øÐл¥Áª»¥Í¨£¬ÐγÉÖÇ»ÛÄÜÔ´ÉçÇø£¬Ã¿¼Òÿ»§Éú²úµÄÇå½àµçÁ¦±ã¿ÉÒÔ½øÐн»Ò×ÁË£¬ÈÿÉÔÙÉúÄÜÔ´µÃµ½³ä·ÖÀûÓá£


    ¹â·ü+Ñô¹â·¿×÷ΪһÖÖÐÂÐ͵ÄÑô¹â·¿ÐÎʽ£¬²»½ö±£ÁôÁË´«Í³Ñô¹â·¿Í¨·çºÃ¡¢²É¹â¼Ñ¡¢ÔëÒôС¡¢°²È«ÐԸߵÄÌØµã£¬»¹¼æ¾ßÃÀ¹Û¡¢¸ôÈÈ¡¢»·±£¡¢½ÚÄܵĹ¦Ð§¡£

    ±¾ÎÄÖØµã½éÉÜÑô¹â·¿SEMS HomeµÄÉè¼ÆºÍ½¨Éè¹ý³Ì¡£


    02Éè ¼Æ ¹ý ³Ì

    ÏîÄ¿ÈÝÁ¿Óë×é¼þÑ¡ÐÍ

    Ñô¹â·¿µÄCADͼֽ½áºÏʵµØµÄ²â»æ£¬µÃµ½Ñô¹â·¿ÕæÊµµÄ³ß´ç¡£Ñô¹â·¿A³ß´çΪ4.88m¡Á3.54m£¬Ñô¹â·¿B³ß´çΪ8.86m¡Á3.54m¡£


    ÏÖ³¡¿±²âͼ


    ¸ù¾ÝÑô¹â·¿³ß´çÐÅÏ¢£¬ÎÒÃÇÉè¼ÆÁË×é¼þÅŲ¼·½Ê½£ºÊúÏòË«ÅÅ·óÉ裬°´ÕÕ2ÅÅ14ÁÐÐÎʽÅŲ¼£¬Äϱ±²àÏòÍâÑÓÉ죬ÐγÉÎÝéÜ¡£×é¼þ°²×°Ö§¼ÜΪ¹¹¼þʽµÄÖ§¼Ü¡¢°²×°ÓÚÔ­Ñô¹â·¿µÄÖ÷Ìå¿òÉÏ¡£


    Èí¼þÄ£Äâͼ


    ¿¼Âǵ½Ñô¹â·¿µÄ²É¹â£¬Ì«ÑôÄÜµç³Ø°åÑ¡ÓÃË«²£×é¼þ£¬ÒòΪ×é¼þµÄÐèÇóÖ»ÓÐ28Ƭ£¬²É¹ºÏà¶ÔÀ§ÄÑ£¬×îÖÕÑ¡ÔñÁËÓÐÏÖ»õµÄÑÇÂê¶Ù370Wp£¨1972*992*25mm£©¹æ¸ñµÄ×é¼þ£¬ÕâÑùÕû¸öÏîÄ¿µÄÈÝÁ¿¾ÍÈ·¶¨Îª10.36kW¡£



    Äæ±äÆ÷Ñ¡ÐͺÍÉ豸λÖÃ


    ÏîĿѡÓÃһ̨´¢ÄÜÒ»Ìå»úESA £¨5kW+10kwh£©ºÍһ̨µ¥Ïà²¢ÍøÄæ±äÆ÷DSS£¬ÐͺŷֱðΪGW5048-ESAºÍGW5000D-SS£»ESAºÍDSS·Ö±ð½ÓÈë14¿é×é¼þ£¬ÈÝÁ¿¾ùΪ5.18kWp£»´¢ÄÜÒ»Ìå»ú·ÅÔÚÑô¹â·¿ÖÐ×öSEMS Homeչʾ£¬DSSºÍ²¢Íø»ãÁ÷Ï伯ÖзÅÖÃÔÚÂ¥¶¥ÅäµçÊÒÖС£

    GW5048-ESA? ? ? ? ? ? ? ? ? ? ? ? ? ? ? ? ? ? ? ? ? ? ? ? ? ? ? ? ? ? ? ? ? ? ? ? ? ? ? ? ? ? ? ? ? ? GW5000D-SS



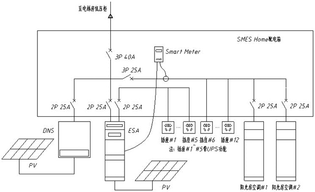
    ͨѶ·½°¸ºÍµçÆø½ÓÏßͼ


    ²ÉÓÃÎÞÏßͨѶµÄ·½°¸£¬ÍøÏß´©µ½Â¥¶¥Åäµç¼äÀï½Óһ̨·ÓÉÆ÷£¬ÐźſÉÒÔ¸²¸ÇÅäµç¼äºÍÑô¹â·¿B£¬°ÑÁ½Ì¨Äæ±äÆ÷ÅäÖõ½ÎÞÏßÍøÂçÖУ¬Èçͼ£¬Í¨¹ýSEMSƽ̨¶ÔÉ豸½øÐÐ¼à¿Ø¡£




    SEMS HomeϵͳËùÓõÄ1̨DNSÒÔ¼°1̨ESA¾ùÒÔWi-FiͨÐÅ£¬´ÓµçÌÝÅäµç·¿½ÓרÏßÁ¬½ÓÖÁ·ÓÉÆ÷£¬Â·ÓÉÆ÷λÓÚ¿Õµ÷Åäµç·¿ÄÚ£¬ÊÖ»úÁ¬½ÓÉ豸·¢³öµÄWi-FiÐźţ¬Í¨¹ýAPP£ºSolar Go¡¢PV Master£¬½øÐа²¹æ¡¢¹¤×÷ģʽ¡¢µç³Ø¡¢µç±íµÈ²¿·ÖµÄÅäÖá£


    Õû¸öSEMS HomeÏîÄ¿µçÆø½ÓÏßͼÈçÏÂËùʾ£º




    ÔËÐÐģʽ ¡ñ¡ñ


    1£©DSS²¢Íø»ú²¿·ÖΪ×Ô·¢×ÔÓÃÓàµçÉÏÍøµÄÔËÐÐģʽ£¬°×Ìì¹â·üµÄµçÌṩ²¢Íø²à¸ºÔØÊ¹Óã»

    2£©ESA¹â´¢Ò»Ìå»ú²¿·Ö¿¼Âǵ½µç³Ø¼°¸ºÔع¦ÂʵÄÅäÖã¬×ÔÓÃÂʸߣ¬Îª×Ô·¢×ÔÓÃģʽ£»°×Ìì¹â·üµÄµç¹©¸ø¿Õµ÷¸ºÔØÊ¹Ó㬸»ÓàµçÁ¿¸øµç³Ø³äµç£¬Ò¹¼ä¼°ÈÕÕÕ²»ºÃʱ£¬µç³ØÊͷŵçÄܹ©¸ºÔØÊ¹Óã»

    3£©Ê¹ÓÃSmart Meter½øÐÐÄÜÁ¿¹¦ÂÊµÄ¼à¿Ø¡£


    03½¨ Éè ¹ý ³Ì

    ×é¼þ°²×°¼°Îݶ¥·ÀË®

    Ñô¹â·¿²ÉÓõÄÊǹ¹¼þʽ¹â·üÍߣ¬¹¹¼þʽ¹â·üÍߵı߿òÊÇÓÉËĸù²»Í¬µÄÂÁ¿ò¹¹³É¡£Ë®Æ½·½ÏòÏ໥ҧºÏ£¬´¹Ö±²¿·ÖÖØµþ»¥Ëø£¬°²×°·½Ê½ÀàËÆÓÚÎݶ¥Í߯¬¡£



    ¹¹¼þʽ×é¼þÊÇÈçºÎÍê³É×é¼þ·ÀË®µÄ£¿×é¼þÖ®¼ä²ÉÓÿ¨ºÏµÄÐÎʽ°²×°£¬ÔÚ´î½Ó´¦Éè¼ÆÁ˵¼Ë®²Û£¬´Ó¶øÐγɵ¼Ë®Í¨µÀ£¬½«ÉøÈëµÄÓêË®ÅųöÖÁµ¼Ë®²Û£¬Ë³Àû½«ÓêË®µ¼³ö£¬Æðµ½·ÀË®¹¦ÄÜ¡£


    ×é¼þ·ÀˮʾÒâ


    ×é¼þÓëÎÝéܱ߻áÓÐÒ»¶¨µÄ·ì϶£¬Í¨¹ý·À·ç½ºÌõÔö¼ÓÆøÃÜÐÔ£»Ç°éÜÓÐÒ»²¿×é¼þ½ÓÏߺЩÔÚÍâÃæ£¬Ó°ÏìÃÀ¹Û£¬½øÐÐÁ˰ü±ß´¦Àí¡£


    ×é¼þ°²×°²½Öè


    ´ËÍ⣬ÔÚ×ÝÏò×é¼þµÄÁ¬½Ó´¦»¹Ôö¼ÓÁËÒ»¸ùºáÁº£¬ÓëÑô¹â·¿Ö÷ÌåÁ¬½Ó£¬Í¬Ñù£¬Õâ¸ùºáÁºÒ²²ÉÓõĵ¼Ë®²ÛµÄÉè¼Æ£¬×öµ½ÁËË«ÖØ±£»¤£¬ÓêË®ÔÙ´óÒ²²»Óõ£ÐÄ©ˮÎÊÌâÁË£¬ÎªÁ˱£Ö¤ÃÀ¹ÛÐÔ£¬ÎÒÃÇÔÚÎÝéÜ´¦×öÁ˰ü±ß£¬ÔÚ¿ÉÊÓ·¶Î§ÄÚ¿´²»µ½Âã¶ÔÚÍâµÄÖ§¼Ü¶¥¶Ë¡£



    É豸°²×°¼°´©Ïß


    ´¢ÄÜÒ»Ìå»úÉ豸¸ß¶ÈÔ¼ÓÐ2Ã×£¬ÐèÒªÖ§¼Ü¸úÂÁºÏ½ð²¿·Ö¹Ì¶¨£¬Ñô¹â·¿µØ°å´ò¿×´©µ½µØ°åÏÂ×ß½»Á÷ÏßÀºͽӵç±íµÄÏßÀ£¬ÔÙÔÚÇ½Ãæ´ò¿×´©µ½ÅԱߵÄÅäµç·¿ÖС£


    É豸µÄ²¼¾ÖÒÔ¼°×ßÏßÔÚ¼æ¹Ë¹¦ÄܵÄͬʱ£¬Ò²ÊDZ¾×ÅÃÀ¹ÛµÄÔ­Ôò£¬¹â·üµÄ½øÏßÒÔ¼°É豸µÄ³öÏß¶¼ÊǾ¡Á¿´ÓÑô¹â·¿Ö§¼ÜÄÚ²¿¡¢µØ°åÏÂ²ã½øÏß·óÉ裬Óöµ½´©Ç½ÒÔ¼°½øÈëÅäµçÏäµÄ²¿·Ö¶¼²ÉÓÃÁË´©¹Ü·óÉ裬ȫ³Ì²»ÁôÃ÷Ïߣ¬¸ü°²È«¡¢¸üÃÀ¹Û¡£


    ²¢Íø»úºÍÅäµçÏäÊǰ²×°ÔÚÅäµç·¿ÄÚ£¬´¢ÄÜ»ú°²×°ÔÚÑô¹â·¿ÄÚ£¬¶¼ÊDzÉÓõı³¹ÒµÄÐÎʽ°²×°¡£

    ϸ½Úչʾ


    ÔÚÔ­ÓеĸººÉÅäµçÏäÖÐÅäÖÃHomekit±í£¬¿ÉÒÔͬʱ¶Ô²¢ÍøµãºÍÖØÒª¸ºÔؽøÐмà²â£¬¼ÙÉè²¢Íøµã¼à²âµÄΪÕû¸öÑô¹â·¿µÄÓõ縺ºÉ£¨°üÀ¨È«²¿µÄ¿Õµ÷¡¢µÆ¡¢¿§·È»úµÈ£©£¬ÖØÒªµÄ¸ººÉ¼à²âΪÑô¹â·¿BÖе¥Ì¨¿Õµ÷¡£ÅäÖÃºÃ¼à¿ØÄ£¿é£¬¾Í¿ÉÒÔ¼à²âÓû§Óõçϰ¹ß£¬ÅäÉϺóÐøµÄÖÇÄÜ¿ª¹Ø£¬¾Í¿ÉÒÔʵÏÖ¸ºÔؿɿØÀ²¡£


    ÔÚÅäµçÏäÄÚÎÒÃǼÓ×°ÁËHomeKitÖÇÄܵç±í£¬Í¨¹ý½ÓÈëµÄ2×éCT£¬¿ÉÒÔͬʱ¼ì²â²¢Íø¶ËºÍ¸ºÔزàµÄµçÄÜÇé¿ö£¬¼à²âÓû§µÄÓõçϰ¹ß£¬´îÅäÉϺóÐø¿ª·¢µÄÖÇÄÜ¿ª¹Ø£¬¿ÉÒÔʵÏÖ¶Ô¸ºÔصĿɿأ¬ÊµÏÖÖÇÄܼҾÓ¡£


    ½¨ÉèºÃµÄÑô¹â·¿SEMS Home


    ϵͳÅäÖÃ


    É豸°²×°½ÓÏßÍê±ÏÖ®ºóÉ豸µÄͨÐÅָʾµÆ´¦ÓÚÉÁ˸״̬£¬ÐèÒª¶ÔÉ豸½øÐÐÅäÖ㬲ſÉÒÔÕý³£ÔËÐУ¬Ê×ÏÈÐèÔÚÓ¦ÓÃÉ̵êÏÂÔØPV Master Ó¦ÓóÌÐò£¬ÔÚÊÖ»úÉèÖÃÖÐÁ¬½Ó´¢ÄÜ»ú·¢³öµÄWI-FI£»


    µ±Ö¸Ê¾µÆÓÉÉÁ˸±ä³É³£ÁÁʱ±íʾÁ¬½Ó³É¹¦¡£


    Á¬½Ó³É¹¦ºóÐèÒª¶Ô»ù´¡ÉèÖýøÐÐԤѡ£¬°üÀ¨£º°²¹æ¡¢²Ù×÷ģʽ¡¢µç³ØÐͺÅÑ¡Ôñ¼°ÒDZí²âÊÔ£»


    ¶ÔÓÚ²¿·ÖÓû§×Ô¼º¼æÈݹýµÄµç³ØÒ²¿ÉÒÔ½øÐÐ×Ô¶¨ÒåÅäÖã»


    ÕâÀïµÄÒDZí²âÊÔ»á¼ì²âSmart MeterµÄCTµÄÁ¬½Ó״̬£¬Ö»ÓÐÔÚµç³ØÕýÈ·Á¬½Ó£¬BMS¡¢µç±íͨÐÅÕý³££¬²¢ÇÒÄæ±äÆ÷´¦ÓÚ²¢Íø×´Ì¬Ï£¬²Å»á½øÐеç±íµÄCT¼ì²â¡£



    ×îºóÎÒÃÇÐèÒª½«´¢ÄÜ»úÁ¬½Óµ½ÍøÂ磬Ê×Ïȱ£³ÖÊÖ»úÓëÉ豸µÄÁ¬½Ó£¬½øÈë³ÌÐòºóÉèÖÃÖÐÑ¡ÔñÎÞÏßÍøÂçÉèÖã¬Ñ¡ÔñÎÒÃÇ·ÓÉÆ÷É豸¶ÔÓ¦·¢³öµÄWi-Fi ÊäÈëÃÜÂë ½øÐÐÁ¬½Ó µÈ´ýÅä¶Ô³É¹¦¡£




    É豸·Ö²¼




    Ó¦ÓÃÍØÕ¹


    SEMS Home»¹ÎªÂÌÉ«³öÐÐÌṩÁ˵çÁ¦Ö§³Å£¬°×ÌìÓò»µôµÄµç´¢´æÔÚµç³ØÀÍíÉϵ綯Æû³µ½øÐгäµçµÄʱºò£¬´¢´æµÄµçÄÜÊͷųöÀ´¹©µç¶¯Æû³µ³äµç£¬ÕâÑù¼ÒÍ¥²»½öÏíÊÜÁËÂÌÉ«»·±£µÄµçÁ¦£¬»¹½ÚÊ¡Á˵ç·Ñ¿ªÖ§¡£



    04×Ü ½á


    SEMS HomeÊǹ̵ÂÍþÌá³öµÄδÀ´¼ÒÍ¥ÄÜÔ´»¥ÁªµÄÀíÄÓû§¶Ô²»Í¬ÀàÐÍÓõçÉ豸¼´Ê±È«ÃæµÄ¸ÐÖª¡¢³¡Ëù°²È«Îȶ¨¹©µç¼°ÆäµçÁ¦Êý×Ö»¯ÐèÇóÔ½À´Ô½ÆÈÇУ¬SEMS Homeͨ¹ý¶ÔÄÜЧˮƽµÄ·ÖÎö£¬ÌáÉýÓû§µÄÓÃÄܾö²ß¡£Ëæ×Źâ·ü½¨ÖþÒ»Ì廯¡¢´¢ÄÜµç³Ø¡¢ÖÇÄÜ¿ØÖÆÉ豸²»¶ÏµÄ·¢Õ¹£¬SEMS HomeÓ¦Óÿռä»áÏ൱¹ãÀ«£¡

    ¼ÓÈëÎÒÃÇ

    ¶©ÔĹ̵ÂÍþ

    ÔÚÊäÈëÄúµÄÏêϸÐÅÏ¢ÒÔ½ÓÊÕÐÅÏ¢

    Äú´ÓÄÄÀïÁ˽⵽¹ÌµÂÍþ?...

    three

    two

    one

    ÑéÖ¤Âë:*

    ÎÒͬÒâ Òþ˽Õþ²ß ²¢½ÓÊÜÕâЩÌõ¼þ

    Ìá½»

    ¡¾ÍøÕ¾µØÍ¼¡¿¡¾sitemap¡¿